• <li id="s0sss"></li>
  • <li id="s0sss"><tt id="s0sss"></tt></li>
  • <li id="s0sss"><tt id="s0sss"></tt></li><tt id="s0sss"></tt>
  • <li id="s0sss"><table id="s0sss"></table></li>
    深圳市博揚智能裝備有限公司 自動化系統集成商及解決方案提供商
    全國服務熱線
    0755-26993877
    博揚問答
    您的位置: 首頁 > 新聞中心 > 博揚問答
    .
    聯系我們

    http://www.shunliao.com.cn

    地址:深圳市寶安區新安街道67區甲岸科技園1號廠房1區5樓
    手機:15012713703

    咨詢熱線0755-26993877

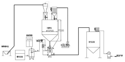
    粉體氣力輸送機的工作原理與應用最新發展

    發布時間:2025-07-28 18:25:14人氣:

    image.png

    粉體氣力輸送機是一種用于輸送粉狀物料的設備,廣泛應用于化工、制藥、食品、建材等行業。它利用氣流將粉體物料從一個地點輸送到另一個地點,具有以下幾個主要特點:


    1、高效性:氣力輸送可以在較短的時間內將大量粉體物料輸送到指定位置。


    2、適應性強:可以輸送多種類型的粉體物料,包括細粉、顆粒等,適用于不同的工藝需求。


    3、密閉性:氣力輸送系統通常是密閉的,能夠有效防止物料泄漏和環境污染。


    4、節省空間:與傳統的帶式輸送機相比,氣力輸送機占用的空間較小,適合在空間有限的場所使用。


    5、自動化程度高:氣力輸送系統可以與其他生產設備聯動,實現自動化操作,提高生產效率。


    氣力輸送機的工作原理通常是通過風機或壓縮空氣產生氣流,將粉體物料通過管道輸送。根據輸送方式的不同,氣力輸送可以分為稀相輸送和濃相輸送兩種。

    推薦資訊

  • <li id="s0sss"></li>
  • <li id="s0sss"><tt id="s0sss"></tt></li>
  • <li id="s0sss"><tt id="s0sss"></tt></li><tt id="s0sss"></tt>
  • <li id="s0sss"><table id="s0sss"></table></li>
    日韩有码av 都江堰市| 泗水县| 曲松县| 富宁县| 澄城县| 蓬溪县| 来安县| 常熟市| 安塞县| 汉寿县| 镶黄旗| 闽侯县| 张家川| 汝阳县| 丹棱县| 开化县| 金平| 罗平县| 靖州| 西宁市| 汉阴县| 习水县| 九龙城区| 满城县| 汽车| 芦溪县| 永昌县| 武威市| 沙洋县| 惠水县| 长乐市| 宜兴市| 安福县| 鄯善县| 柏乡县| 澳门| 无锡市| 景洪市| 墨玉县| 平阴县| 滁州市| http://444 http://444 http://444